多量排出事業者(処理計画/実施状況報告)
多量の産業廃棄物(特別管理産業廃棄物)を生ずる事業場を設置している事業者は、廃棄物処理法に基づき、当該事業場に係る産業廃棄物(特別管理産業廃棄物)の減量その他その処理に関する計画書及びその実施状況報告書を作成し、毎年6月30日までに奈良県知事(中核市にあっては市長)あてに提出しなければなりません。
また、提出された書類は、廃棄物処理法第12条第11項及び同法第12条の2第12項に基づき、インターネットにより公表されます。
なお、当該計画を提出せず、又は虚偽の記載をしてこれを提出した者並びに当該報告をせず、又は虚偽の報告をした者は、廃棄物処理法第33条第2号又は同条第3号に基づき罰則が適用されることがあります。
「多量排出事業者」とは
(1)前年度の産業廃棄物発生量が1,000トン以上の事業場を県内(奈良市を除く)に設置している事業者
(2)前年度の特別管理産業廃棄物発生量が50トン以上の事業場を県内(奈良市を除く)に設置している事業者
対象事業者の範囲の縮小について
奈良県では「奈良県産業廃棄物処理計画作成指導要綱」に基づき、本県の実情に応じて「多量排出事業者」の対象を拡大し、産業廃棄物処理計画書・処理計画実施状況報告書の作成等について指導してきました。
今般、令和7年3月31日をもって当該要綱を廃止したため、令和7年度から「多量排出事業者」の対象が上記(1)と(2)の事業者となりました。
令和7年度より、当該要綱に定めていた以下の事業者は、産業廃棄物処理計画書・処理計画実施状況報告書の奈良県知事あて提出が不要となります。
- 前年度の産業廃棄物の発生量が500トン以上1,000トン未満の事業場を設置している事業者
- 資本金が4,000万円以上の建設業を営む者であって、県内で工事を行う事業者(※産業廃棄物の発生量が500トン未満の事業者を含む)
- 県内(奈良市を除く)の許可病床数が150床以上の病院
処理計画書/実施状況報告書の提出について
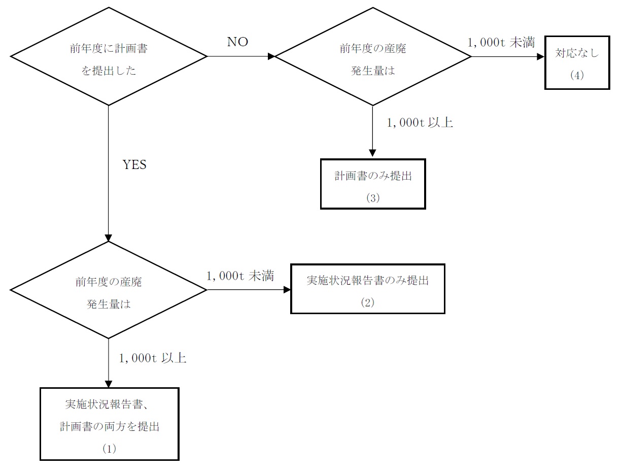
産業廃棄物処理計画書、産業廃棄物処理計画実施状況報告書の提出については、以下のフローを参照してください。(特別管理産業廃棄物の場合は、フロー中の「前年度の産廃発生量1,000t」を「前年度の特管産廃発生量50t」に読み替えてください。)

(1)実施状況報告書、処理計画書の両方を提出
前年度中に計画書を提出した者は、その計画の実施状況について報告書を提出しなければなりません。
また、前年度の実績として産業廃棄物の発生量が1,000t以上(特別管理産業廃棄物の発生量が50t以上)であれば、多量排出事業者に該当することから、計画書を作成し提出しなければなりません。なお、次年度は当該計画に対する実施状況について報告書を提出しなければなりません。
(2)実施状況報告書のみ提出(処理計画書は提出不要)
前年度中に計画書を提出した者は、その計画の実施状況について報告書を提出しなければなりません。
前年度の実績として産業廃棄物の発生量が1,000t未満(特別管理産業廃棄物の発生量が50t未満)であれば、多量排出事業者に該当しないことから、計画書の作成は不要です。
(3)処理計画書のみ提出(実施状況報告書は提出不要)
前年度中に計画書を提出していない者は、計画自体がないことから計画の実施状況を報告する報告書の提出は不要です。
また、前年度の実績として産業廃棄物の発生量が1,000t以上(特別管理産業廃棄物の発生量が50t以上)であれば、多量排出事業者に該当することから、計画書を作成し提出しなければなりません。なお、次年度は当該計画に対する実施状況について報告書を提出しなければなりません。
(4)提出不要
前年度中に計画書を提出していない者は、計画自体がないことから計画の実施状況を報告する報告書の提出は不要です。
前年度の実績として産業廃棄物の発生量が1,000t未満(特別管理産業廃棄物の発生量が50t未満)であれば、多量排出事業者に該当しないことから、計画書の作成も不要です。
産業廃棄物処理計画書の様式
記載例
(様式第2号の8)産業廃棄物処理計画書(Word記載例)(ワード:93KB)
Excel様式
(様式第2号の8)産業廃棄物処理計画書(エクセル:30KB)
Word様式
(様式第2号の8)産業廃棄物処理計画書(ワード:33KB)
特別管理産業廃棄物処理計画書の様式
記載例
(様式第2号の13)特別管理産業廃棄物処理計画書(Word記載例)(ワード:87KB)
Excel様式
(様式第2号の13)特別管理産業廃棄物処理計画書(エクセル:32KB)
Word様式
(様式第2号の13)特別管理産業廃棄物処理計画書(ワード:35KB)
(特別管理)産業廃棄物処理計画実施状況報告書の様式について
産業廃棄物処理計画実施状況報告書の様式
記載例
(様式第2号の9)産業廃棄物処理計画実施状況報告書(Excel記載例)(エクセル:42KB)
(様式第2号の9)産業廃棄物処理計画実施状況報告書(Word記載例)(ワード:69KB)
Excel様式
(様式第2号の9)産業廃棄物処理計画実施状況報告書(エクセル:35KB)
Word様式
(様式第2号の9)産業廃棄物処理計画実施状況報告書(ワード:35KB)
特別管理産業廃棄物処理計画実施状況報告書の様式
記載例
(様式第2号の14)特別管理産業廃棄物処理計画実施状況報告書(Excel記載例)(エクセル:44KB)
(様式第2号の14)特別管理産業廃棄物処理計画実施状況報告書(Word記載例)(ワード:70KB)
Excel様式
(様式第2号の14)特別管理産業廃棄物処理計画実施状況報告書(エクセル:37KB)
Word様式
(様式第2号の14)特別管理産業廃棄物処理計画実施状況報告書(ワード:36KB)
提出方法について
(1)奈良スーパーアプリによる提出
奈良スーパーアプリによる提出では、あらかじめダウンロードした様式(Excel又はWord)を用いて作成した処理計画書・実施状況報告書をアップロードするだけで提出することができます。
事前のアカウント登録不要、申請画面の案内に従い数回のクリックで提出が完了します。
「申請・手続一覧」から「産業廃棄物処理計画」や「産業廃棄物処理計画実施状況報告」などのキーワードで検索してください。
奈良スーパーアプリ:手続一覧
(2)メールによる提出【受付終了】
メールによる提出受付は終了しました。
メールによる提出では、あらかじめダウンロードした様式(Excel又はWord)を用いて作成した処理計画書・実施状況報告書をメールに添付し、専用の受付メールアドレス宛てに送信することで提出することができます。
専用の受付メールアドレスについては、以下の「お問い合わせフォーム」に必須情報を入力のうえ送信してください。後日、専用の受付メールアドレスをお知らせします。※自動返信ではないため時間がかかる場合があります。
(3)電子申請システムe古都ならによる提出【受付終了】
電子申請システムe古都ならによる提出受付は終了しました。
電子申請システムe古都ならによる提出では、必要事項の入力や、あらかじめダウンロードした様式(Excel又はWord)を用いて作成した処理計画書・実施状況報告書をアップロードすることで提出することができます。
なお、電子申請システムe古都ならによる提出は令和7年11月30日分までの受付となり、令和7年12月1日からは電子申請システムe古都ならによる提出はできませんので御了承ください。
(4)紙面(郵送)による提出
紙面(郵送)による提出では、あらかじめダウンロードした様式(Excel又はWord)を用いて作成した処理計画書・実施状況報告書を印刷し、正本1部を郵送してください。
なお、受付印を押印した控えが必要な場合は、正本1部・副本1部(副本は複写可)と切手を貼った返信用封筒を郵送してください。
提出期限・提出先について
提出期限
毎年6月30日まで(6月30日が土日祝のときはその翌日まで)
提出先
〒633-0062 桜井市粟殿1000
奈良県景観・環境総合センター
電話番号:0744-47-3805(直通)/0744-47-3790(代表)
奈良市内に設置している事業場については、奈良市役所の廃棄物対策課あてに提出してください。
〒630-8580 奈良市左京五丁目2番地
奈良市役所環境部 廃棄物対策課
電話:0742-71-3001(直通)
処理計画書等提出後の指導について
奈良県では、提出された処理計画書及び実施状況報告書の内容確認、廃棄物の適正処理、発生抑制、減量化、リサイクルの推進等についてヒアリング等を行うため、毎年数事業者を対象に、廃棄物処理法第19条第1項による立入検査を実施しています。
令和7年度 多量排出事業者 処理計画書/実施状況報告書(令第6条の3、令第6条の7で定める事業者)
| 処理計画書 |
実施状況報告書 |
| (株)アイ工務店 奈良支社(PDF:143KB) |
|
| |
アイサワ工業(株) 大阪支店(PDF:106KB) |
| (株)淺沼組 大阪本店(PDF:239KB) |
(株)淺沼組 大阪本店(PDF:109KB) |
| 安積建設(株)(PDF:248KB) |
安積建設(株)(PDF:188KB) |
| 生駒市 竜田川浄化センター(PDF:94KB) |
生駒市 竜田川浄化センター(PDF:81KB) |
| 生駒市 山田川浄化センター(PDF:96KB) |
生駒市 山田川浄化センター(PDF:82KB) |
| (株)石本工業(PDF:161KB) |
(株)石本工業(PDF:154KB) |
| (株)一伸建設(PDF:91KB) |
(株)一伸建設(PDF:145KB) |
| (株)ウエヒラ(PDF:535KB) |
(株)ウエヒラ(PDF:523KB) |
| |
(株)オーテック(PDF:342KB) |
| |
鳳工業(株) 建設工事部(PDF:755KB) |
| 大林道路(株) 大阪支店(PDF:122KB) |
|
| |
(株)岡野土木建材(PDF:325KB) |
| 奥村組土木興業(株)(PDF:168KB) |
奥村組土木興業(株)(PDF:106KB) |
| (株)奥村組 西日本支社(PDF:182KB) |
(株)奥村組 西日本支社(PDF:135KB) |
| オリエンタル白石(株) 大阪支店(PDF:107KB) |
オリエンタル白石(株) 大阪支店(PDF:164KB) |
| (株)ガイアート 関西支店(PDF:363KB) |
(株)ガイアート 関西支店(PDF:412KB) |
| |
(株)鍜治田工務店 奈良本社(PDF:131KB) |
| |
(株)関鉄(PDF:139KB) |
| |
(株)木村組(PDF:95KB) |
| (株)清川組(PDF:241KB) |
(株)清川組(PDF:292KB) |
| (株)きんでん 奈良支店(PDF:1,226KB) |
(株)きんでん 奈良支店(PDF:2,174KB) |
| (株)きんでん 高田営業所(PDF:1,634KB) |
(株)きんでん 高田営業所(PDF:845KB) |
| |
(株)きんぱい 舗装土木営業所(PDF:621KB) |
| |
(株)クラハラ(PDF:111KB) |
| (株)栗本鐵工所(PDF:181KB) |
|
| 光和建設(株)(PDF:223KB) |
光和建設(株)(PDF:599KB) |
| 五條生コン(株)(PDF:148KB) |
五條生コン(株)(PDF:314KB) |
| |
坂口土木(株)(PDF:93KB) |
| (株)サンコーレミテック(PDF:92KB) |
(株)サンコーレミテック(PDF:94KB) |
| 三和澱粉工業(株)(PDF:99KB) |
三和澱粉工業(株)(PDF:102KB) |
| JFEエンジニアリング(株)(PDF:181KB) |
JFEエンジニアリング(株)(PDF:121KB) |
| 敷島製パン(株) 奈良工場(PDF:250KB) |
敷島製パン(株) 奈良工場(PDF:211KB) |
| 清水建設(株) 関西支店(PDF:126KB) |
清水建設(株)関西支店(PDF:133KB) |
| (株)神鋼環境ソリューション(PDF:109KB) |
|
| 住友電設(株) 酉島事業所(PDF:140KB) |
住友電設(株) 酉島事業所(PDF:110KB) |
| 世紀東急工業(株) 奈良営業所(PDF:93KB) |
世紀東急工業(株) 奈良営業所(PDF:110KB) |
| セキスイハイム近畿(株) 奈良支店(PDF:128KB) |
セキスイハイム近畿(株) 奈良支店(PDF:121KB) |
| 積水ハウス(株) 奈良支店(PDF:184KB) |
積水ハウス(株) 奈良支店(PDF:114KB) |
| |
積水ハウス(株) 奈良シャーメゾン営業所(PDF:112KB) |
| |
大成建設(株) 関西支店(PDF:1,560KB) |
| |
大成ロテック(株) 関西支社(PDF:82KB) |
| 大鉄工業(株) 大阪支店(PDF:193KB) |
大鉄工業(株) 大阪支店(PDF:98KB) |
| 大東建託(株) 東大阪支店(PDF:2,546KB) |
大東建託(株) 東大阪支店(PDF:2,183KB) |
| 大日本土木(株) 西日本支店(PDF:135KB) |
大日本土木(株) 西日本支店(PDF:131KB) |
| 大豊建設(株) 大阪支店(PDF:245KB) |
大豊建設(株) 大阪支店(PDF:119KB) |
| |
(株)大和建設(PDF:108KB) |
| 大和ハウス工業(株) 奈良支店(PDF:731KB) |
大和ハウス工業(株) 奈良支店(PDF:685KB) |
| 大和ハウス工業(株) 本店(PDF:167KB) |
大和ハウス工業(株) 本店(PDF:164KB) |
| |
大和リース(株) 奈良支店(PDF:403KB) |
| 高田重機建設(株)(PDF:89KB) |
高田重機建設(株)(PDF:103KB) |
| |
(株)竹中工務店 大阪本店(PDF:89KB) |
| タマホーム(株) 奈良支店(PDF:664KB) |
タマホーム(株) 奈良支店(PDF:1,548KB) |
| (株)中和コンストラクション(PDF:436KB) |
(株)中和コンストラクション(PDF:2,008KB) |
| (株)ツバキ・ナカシマ(PDF:98KB) |
(株)ツバキ・ナカシマ(PDF:107KB) |
| 東亜道路工業(株) 奈良営業所(PDF:328KB) |
東亜道路工業(株) 奈良営業所(PDF:993KB) |
| |
(株)堂本組(PDF:118KB) |
| 戸田建設(株) 大阪支店(PDF:204KB) |
|
| (株)中尾組(PDF:134KB) |
(株)中尾組(PDF:321KB) |
| (株)中川組(PDF:113KB) |
(株)中川組(PDF:127KB) |
| (株)中作(PDF:98KB) |
(株)中作(PDF:115KB) |
| (株)ナカノフドー建設 国内事業本部(PDF:758KB) |
|
| 奈良生駒生コン(株)(PDF:84KB) |
奈良生駒生コン(株)(PDF:92KB) |
| 奈良県広域水道企業団 杣之内浄水場(PDF:149KB) |
奈良県広域水道企業団 杣之内浄水場(PDF:104KB) |
| 奈良県広域水道センター 御所浄水場(PDF:105KB) |
奈良県広域水道センター 御所浄水場(PDF:94KB) |
| 奈良県広域水道センター 桜井浄水場(PDF:89KB) |
奈良県広域水道センター 桜井浄水場(PDF:94KB) |
| 奈良県流域下水道センター 宇陀川浄化センター(PDF:88KB) |
奈良県流域下水道センター 宇陀川浄化センター(PDF:97KB) |
| 奈良県流域下水道センター 浄化センター(PDF:91KB) |
奈良県流域下水道センター 浄化センター(PDF:102KB) |
| 奈良県流域下水道センター 第二浄化センター(PDF:87KB) |
奈良県流域下水道センター 第二浄化センター(PDF:93KB) |
| 奈良県流域下水道センター 吉野川浄化センター(PDF:85KB) |
奈良県流域下水道センター 吉野川浄化センター(PDF:92KB) |
| 奈良レミコン(株)(PDF:112KB) |
奈良レミコン(株)(PDF:94KB) |
| (株)仁木総合建設(PDF:92KB) |
(株)仁木総合建設(PDF:99KB) |
| |
(株)西岡組(PDF:227KB) |
| |
(株)西本組(PDF:315KB) |
| ニチアス(株) 王寺工場(PDF:161KB) |
ニチアス(株) 王寺工場(PDF:108KB) |
| |
日誠建設(株)(PDF:99KB) |
| |
日本建設(株) 大阪支店(PDF:112KB) |
| |
日本道路(株) 奈良営業所(PDF:127KB) |
| |
ハウス食品(株) 奈良工場(PDF:118KB) |
| (株)ハクリュウ(PDF:169KB) |
(株)ハクリュウ(PDF:595KB) |
| 畠山建設(株)(PDF:96KB) |
畠山建設(株)(PDF:78KB) |
| パナソニックホームズ(株) 近畿支社 奈良支店(PDF:156KB) |
|
| (株)ハンシン建設(PDF:146KB) |
|
| |
檜尾建設(株)(PDF:108KB) |
| (株)BPSいこま 北田原発電所(PDF:115KB) |
|
| 不二建設(株) 関西支社(PDF:252KB) |
|
| フジタ道路(株) 大阪支店(PDF:143KB) |
フジタ道路(株) 大阪支店(PDF:105KB) |
| |
藤村建設(株)(PDF:87KB) |
| 藤本建設(株)(PDF:131KB) |
藤本建設(株)(PDF:143KB) |
| 鳳隆建設(株)(PDF:95KB) |
鳳隆建設(株)(PDF:83KB) |
| (株)ホウワ(PDF:107KB) |
(株)ホウワ(PDF:123KB) |
| (株)前田産業(PDF:171KB) |
|
| (株)松村組(PDF:101KB) |
(株)松村組(PDF:99KB) |
| |
|
| |
松好建設(株)(PDF:509KB) |
| 味覚糖(株) 奈良工場(PDF:105KB) |
味覚糖(株) 奈良工場(PDF:102KB) |
| |
三菱ケミカルエンジニアリング(株)(PDF:104KB) |
| 村本建設(株) 奈良本店(PDF:1,028KB) |
村本建設(株) 奈良本店(PDF:4,425KB) |
| 村本道路(株)(PDF:89KB) |
村本道路(株)(PDF:94KB) |
| 名工建設(株) 大阪支店(PDF:127KB) |
名工建設(株) 大阪支店(PDF:106KB) |
| (株)森下組(PDF:103KB) |
(株)森下組(PDF:120KB) |
| |
八房建設(株)(PDF:76KB) |
| (株)柳原組(PDF:132KB) |
(株)柳原組(PDF:273KB) |
| 山一建設(株)(PDF:171KB) |
山一建設(株)(PDF:2,309KB) |
| (株)山上組(PDF:264KB) |
(株)山上組(PDF:106KB) |
| (株)山崎産業(PDF:394KB) |
(株)山崎産業(PDF:342KB) |
| (株)山食(PDF:96KB) |
(株)山食(PDF:110KB) |
| 山本健土木興業(株)(PDF:90KB) |
山本健土木興業(株)(PDF:96KB) |
| |
(株)山本工業(PDF:285KB) |
| (株)吉井組(PDF:130KB) |
(株)吉井組(PDF:98KB) |
| (株)米杉建設(PDF:121KB) |
(株)米杉建設(PDF:132KB) |
| |
|
| |
|
| |
|
| 処理計画書(特管) |
実施状況報告書(特管) |
| 宇陀市立病院(PDF:157KB) |
宇陀市立病院(PDF:103KB) |
| 大阪精工(株) 奈良工場(PDF:193KB) |
大阪精工(株) 奈良工場(PDF:213KB) |
| カナデビア(株)(PDF:152KB) |
カナデビア(株)(PDF:126KB) |
| 関西電力送配電(株)奈良本部 新生駒変電所(PDF:147KB) |
関西電力送配電(株)奈良本部 新生駒変電所(PDF:103KB) |
| (株)協栄製作所(PDF:218KB) |
(株)協栄製作所(PDF:657KB) |
| 近畿大学奈良病院(PDF:97KB) |
近畿大学奈良病院(PDF:73KB) |
| |
国保中央病院(PDF:87KB) |
| 佐藤薬品工業(株)(PDF:98KB) |
|
| 社会医療法人高清会 高井病院(PDF:565KB) |
社会医療法人高清会 高井病院(PDF:637KB) |
| 社会福祉法人恩賜財団 済生会中和病院(PDF:166KB) |
社会福祉法人恩賜財団 済生会中和病院(PDF:480KB) |
| 公益財団法人天理よろづ相談所病院(PDF:98KB) |
公益財団法人天理よろづ相談所病院(PDF:101KB) |
| |
東洋アルミニウム(株) 新庄製造所(PDF:117KB) |
| 東洋精密工業(株) 五條工場(PDF:102KB) |
東洋精密工業(株) 五條工場(PDF:175KB) |
| 社会医療法人健生会 土庫病院(PDF:95KB) |
社会医療法人健生会 土庫病院(PDF:101KB) |
| 地方独立行政法人奈良県立病院機構 奈良県西和医療センター(PDF:118KB) |
地方独立行政法人奈良県立病院機構 奈良県西和医療センター(PDF:381KB) |
| 公立大学法人 奈良県立医科大学(PDF:105KB) |
公立大学法人 奈良県立医科大学(PDF:114KB) |
| 医療法人健和会 奈良東病院(PDF:521KB) |
医療法人健和会 奈良東病院(PDF:374KB) |
| ニッタ(株) 奈良工場(PDF:99KB) |
ニッタ(株) 奈良工場(PDF:82KB) |
| ビッグテクノス(株)(PDF:123KB) |
ビッグテクノス(株)(PDF:79KB) |
| 社会医療法人平成記念会 平成記念病院(PDF:120KB) |
社会医療法人平成記念会 平成記念病院(PDF:118KB) |
| 南和広域医療企業団 南奈良総合医療センター(PDF:179KB) |
南和広域医療企業団 南奈良総合医療センター(PDF:107KB) |
| 大和高田市立病院(PDF:106KB) |
大和高田市立病院(PDF:105KB) |
| |
|
| |
|
| |
|